5. Проверка элементов карбюратора
Система подачи горячего воздуха
Операции проверки системы подачи горячего воздуха описаны в соответствующей главе.
Клапан прекращения подачи топлива
Операции проверки запорного клапана описаны в соответствующей главе.
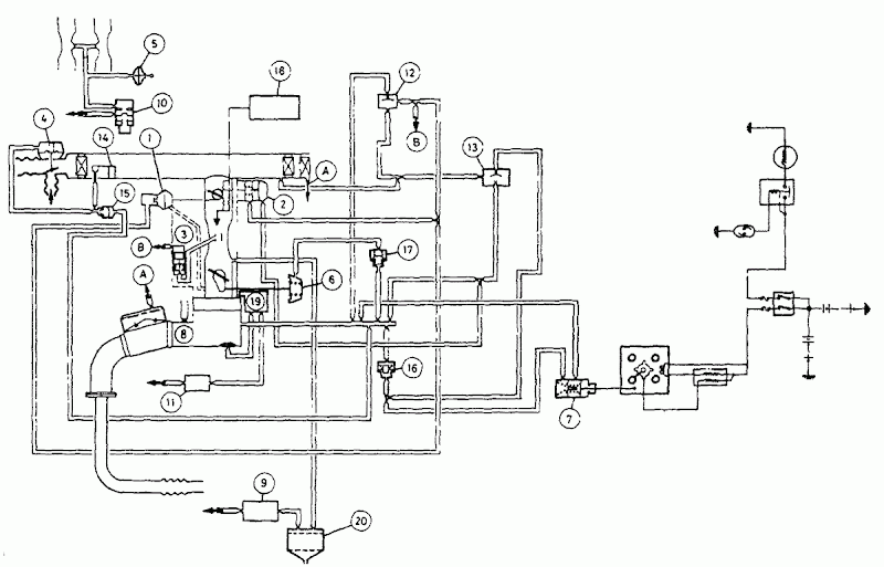
Демпфер дроссельной заслонки/механизм позиционирования дроссельной заслонки (модели Honda Accord с механической коробкой передач)
- Прогрейте двигатель до нормальной рабочей температуры, затем оставьте его работать в режиме холостого хода.
- Отсоедините и заткните вакуумный шланг номер 6 демпфера (смотрите рисунок).
- Подсоедините вакуумный насос к патрубку на демпфере. При помощи насоса откачайте воздух до разрежения в 400 мм ртутного столба; если частота вращения коленчатого вала не увеличится, замените демпфер.
- Отсоедините вакуумный насос и подсоедините вакуумный шланг к демпферу.
- Поднимите частоту вращения коленчатого вала до 3500 об/мин, затем быстро отпустите рычаг дроссельной заслонки; частота вращения коленчатого вала должна медленно уменьшиться до скорости холостого хода, и шток демпфера должен полностью выйти.
- Если время, необходимое для уменьшения скорости вращения коленчатого вала, составляет 1 - 3 секунды, демпфер дроссельной заслонки исправен. Переходите к параграфу 14. Однако если частота вращения коленчатого вала падает мгновенно (менее, чем за 1 секунду) или, если частота вращения коленчатого вала уменьшается очень медленно (дольше 3 секунд), проведите проверки, описанные в параграфах ниже: "Контрольный клапан дроссельной заслонки (частота вращения коленчатого вала падает слишком быстро)" или в параграфах "Контрольный клапан дроссельной заслонки (частота вращения коленчатого вала уменьшается очень медленно)" соответственно.
![]() Проверка контрольного клапана дроссельной заслонки - модели с механической коробкой передач
|
Контрольный клапан дроссельной заслонки (частота вращения коленчатого вала падает слишком быстро)
- Отсоедините вакуумный шланг от демпфера и подсоедините вакуумный манометр к отсоединенному концу шланга.
- Поднимите частоту вращения коленчатого вала до 4000 об/мин и отметьте уровень разрежения, которое должно составлять минимум 30 мм ртутного столба.
- Если разрежение выше, чем 30 мм ртутного столба, проверьте, не отсоединился ли какой-либо из вакуумных шлангов и не пропускает ли какой-либо из шлангов воздуха, также проверьте вакуумный патрубок на карбюраторе, не засорился ли он.
- Если разрежение ниже, чем 30 мм ртутного столба, замените контрольный клапан, и снова проверьте демпфер.
- Отсоедините вакуумный манометр и подсоедините вакуумный шланг на место по завершении проверки.
Контрольный клапан дроссельной заслонки (частота вращения коленчатого вала уменьшается очень медленно)
- Отсоедините вакуумный шланг номер 3 от электромагнитного клапана открытия дроссельной заслонки при запуске двигателя и подсоедините его к контрольному клапану дроссельной заслонки (смотрите рисунок).
- Повторите операции, описанные в параграфе 5. Если время, необходимое для уменьшения частоты вращения коленчатого вала сейчас составляет 1 - 3 секунды, переходите к следующему параграфу. Если время не изменилось, замените контрольный клапан дроссельной заслонки и повторите все операции заново.
Электромагнитный клапан открытия дроссельной заслонки при запуске двигателя
- Отсоедините вакуумный шланг, соединяющий электромагнитный клапан открытия дроссельной заслонки при запуске двигателя и контрольный клапан дроссельной заслонки (смотрите рисунок).
- Подсоедините вакуумный манометр к отсоединенному шлангу, затем проверните коленчатый вал двигателя стартером и проверьте, чтобы образовалось разрежение минимум в 100 мм ртутного столба.
- Если разрежение образовалось, однако меньше, чем 1 СО мм ртутного столба, проверьте вакуумный патрубок на карбюраторе, не засорился ли он; если патрубок был засорен, очистите его и повторите тест.
- Если в патрубке есть разрежение, проверьте, чтобы вакуумный шланг под номером 19 (смотрите рисунок) не был отсоединен, затем проверьте, не пропускает ли он воздух и не засорен ли он. Если этот шланг в порядке, замените термовакуумный клапан "В".
- Если разрежение не образовалось, подсоедините вольтметр между клеммами разъема подключения электромагнитного клапана открытия дроссельной заслонки при запуске двигателя, и проверните коленчатый вал двигателя при помощи стартера. Если вольтметр показывает наличие напряжения, замените электромагнитный клапан и повторите тест. Если вольтметр показывает отсутствие напряжения, проверьте соединительные провода клапана и надежность заземления.
- Оставьте двигатель работать в режиме холостого хода. При работе двигателя в режиме холостого хода образовываться разрежение не должно; в этом случае, проверку можно закончить и отрегулировать демпфер дроссельной заслонки, руководствуясь инструкциями, приведенными в предыдущем Разделе. Если при работе двигателя в режиме холостого хода разрежение присутствует, подсоедините вольтметр между клеммами разъема подключения электромагнитного клапана открытия дроссельной заслонки при запуске двигателя и включите зажигание. Если вольтметр показывает наличие напряжения, замените замок зажигания и повторите тест. Если вольтметр показывает отсутствие напряжения, замените электромагнитный клапан и повторите тест.
|
|
Пропуск электромагнитного клапана открытия дроссельной заслонки при запуске двигателя
|
Проверка шланга электромагнитного клапана открытия дроссельной заслонки при запуске двигателя на наличие разрежения
|
|
|
Подключение электромагнитного клапана открытия дроссельной заслонки при запуске двигателя
|
Проверка наличия разрежения на контрольном клапане дроссельной заслонки - модели с автоматической коробкой передач
|
Демпфер дроссельной заслонки и механизм позиционирования (модели Honda Accord с автоматической коробкой передач)
- Прогрейте двигатель до нормальной рабочей температуры, затем оставьте его работать в режиме холостого хода.
- Если частота вращения коленчатого вала соответствует значению, указанному в разделе технических характеристик, проверьте регулировку демпфера дроссельной заслонки (смотрите предыдущий раздел).
- Если частота вращения коленчатого вала при холостом ходе слишком высока, отсоедините и заткните вакуумный шланг №6 демпфера.
- Подсоедините вакуумный насос к патрубку на демпфере. При помощи насоса откачайте воздух для получения разрежения в 400 мм ртутного столба; если частота вращения коленчатого вала не уменьшится или, если разрежение не сохраняется, замените демпфер.
- Подсоедините вакуумный манометр к отсоединенному шлангу №6. Если разрежение отсутствует, проверьте, надежность подсоединения вакуумного шланга №6, а также проверьте, не засорен ли шланг и не пропускает ли он воздух. Также проверьте, не засорен ли контрольный клапан дроссельной заслонки.
- Отсоедините вакуумный насос и манометр и подсоедините вакуумный шланг к демпферу.
Клапан обогатительного устройства
- Отсоедините вакуумный шланг от клапана обогатительного устройства и подсоедините вакуумный насос к патрубку на карбюраторе.
- Качните насос несколько раз; клапан должен издать щелкающий звук. Если щелчков не слышно, замените клапан и повторите тест.
- Подсоедините вакуумный манометр к отсоединенному концу вакуумного шланга и оставьте двигатель работать в режиме холостого хода.
- Когда температура охлаждающей жидкости двигателя ниже 11 °С, манометр не должен показывать наличия разрежения. Проверьте работу термовакуумного клапана "А" (смотрите рисунок), руководствуясь инструкциями, приведенными в соответствующей главе.
- Когда температура охлаждающей жидкости двигателя выше 11 °С, манометр должен регистрировать наличие разрежения. Если нет, пережмите вакуумный шланг, ведущий к термовакуумному клапану; Если разрежения появилось, замените термовакуумный клапан Если разрежения по-прежнему нет, проверьте вакуумный шланг, идущий к клапану и вакуумный шланг, идущий от впускного коллектора к термовакуумному клапану, не пропускают ли шланги воздух и не засорены ли они.
|
|
Проверка клапана обогатительного устройства
|
Проверка наличия разрежения на клапане обогатительного устройства
|
Предохранительное устройство системы быстрого холостого хода
- Проверьте, чтобы двигатель был холодный, и температура карбюратора была ниже 20°С.
- Отсоедините два вакуумных шланга предохранительного устройства.
- Немного приоткройте дроссельную заслонку, чтобы воздушная заслонка закрылась, и установите рычаг быстрого холостого хода на верхний зубец кулачка быстрого холостого хода.
- Запустите двигатель, не касаясь педали акселератора. Двигатель должен работать в режиме быстрого холостого хода.
- Подсоедините вакуумный насос к внутреннему патрубку предохранительного устройства Качните насос несколько раз - частота вращения коленчатого вала должна уменьшиться, если частота вращения коленчатого вала не изменилась, проверьте диафрагму и соединительный механизм предохранительного устройства.
- Закройте пальцем каждый из вакуумных шлангов предохранительного устройства по очереди - разрежение не должно присутствовать ни в одном из них.
- Подсоедините вакуумные шланги к предохранительному устройству и прогрейте двигатель до нормальной рабочей температуры.
- Когда двигатель прогреется, предохранительное устройство должно опустить рычаг быстрого холостого хода на нижний зубец кулачка. Частота вращения коленчатого вала должна упасть ниже 1400 об/мин.
- Если частота вращения коленчатого вала не уменьшится ниже 1400 об/мин, отсоедините два вакуумных шланга предохранительного устройства и закройте пальцем каждый из вакуумных шлангов по очереди - разрежение должно присутствовать в обоих шлангах.
- Если во внешнем шланге нет разрежения, проверьте, чтобы термовакуумный клапан "В" (Смотрите рисунок) был открыт.
- Если во внутреннем шланге нет разрежения, проверьте, чтобы термовакуумный клапан "А" был открыт, чтобы разрежение присутствовало на диафрагме открытия воздушной заслонки.
![]() Проверка предохранительного устройства системы быстрого холостого хода
|
Температурные восковые клапаны, нагреваемые охлаждающей жидкостью двигателя
- Операции проверки термовакуумных клапанов дроссельной заслонки вторичной камеры описаны в соответствующей главе.
- Когда температура охлаждающей жидкости двигателя ниже 50°С, разрежения быть не должно (клапан должен быть открыт). При температуре охлаждающей жидкости выше 50°С, разрежение должно присутствовать (клапан должен быть закрыт).
- Замените клапан, если он не функционирует так, как описано выше.
Термовакуумные клапаны, нагреваемые охлаждающей жидкостью двигателя
- Операции проверки термовакуумных клапанов предохранительного устройства системы быстрого холостого хода и диафрагмы открытия воздушной заслонки описаны в соответствующей главе.
- Когда температура охлаждающей жидкости двигателя ниже 11 °С, разрежения быть не должно (клапан должен быть закрыт). При температуре охлаждающей жидкости выше 25°С, разрежение должно присутствовать (клапан должен быть открыт).
- Замените термовакуумный клапан, если он не функционирует так, как было описано выше.





